持續創新,共創共享

屠宰污水處理至一級A標準的費用相較二級三級標準稍高。
屠宰污水處理至一級A的費用受到多種因素的影響,包括:
1. 污水處理規模:處理規模越大,所需的設備和設施成本就越高。
2. 污水處理設備類型:不同類型的污水處理設備成本不同,如活性污泥法等。
3. 污水處理工藝:不同的處理工藝有不同的成本,如生物處理、化學處理等。
4. 污水處理設施的建設和運行成本:包括土地使用、建筑物建設、設備購置、安裝、調試、運行維護等費用。
由于這些因素的差異,屠宰污水處理至一級A的費用會有所不同。建議您咨詢專業的環保公司或污水處理設施的運營商,以獲取更準確的報價。
屠宰廢水中主要含有較多的毛發、糞便、血塊、內臟肉屑、動物油脂、病源微生物、寄生蟲卵等懸浮性污染物成分,廢水處理前端需用物化工藝去除,屠宰廢水的可生化性好,屬易生化廢水,后段適于采用生化法為主的處理工藝。
以我公司為某屠宰企業提供的污水處理工程項目為例,來詳細講解下屠宰廢水一級a標準工藝。
設計水量:廢水主要是禽類去毛廢水,以及設備及地面沖洗廢水,Q=300m3/d,排水特點:集中在9:00-19:00排水,且由于根據排水環節出現瞬時水量和不同水質污水,調節池(含本池)前的處理工段設計運行時間:10h/d,排水階段平均水量約:30m3/h;調節池(不含本池)后的處理工段設計運行時間:20h/d,平均水量:15m3/h。
進水水質:

出水標準:需要達到一級a標準

工藝選擇原則:
(1)選擇國內外**成熟的污水治理技術,采用優質、可靠、適用、經濟的治理工藝路線;
(2)切合實際,正確掌握設計規范和標準,采用高效節能,易于管理,技術**,穩妥可靠的處理工藝,合理選用優質、高效的處理設備和設施,降低能耗,提高動力效率,降低運轉成本;
(3)設備選型要綜合考慮性能和效率,合理選用優質配件,要求高效節能、低噪音,運行可靠,維護管理方便,運行維護成本較低;
(4)在污水處理站運行中保證清潔、安全、無二次污染。設備運行簡單,以操作維護方便,利于管理為原則;
工藝流程:
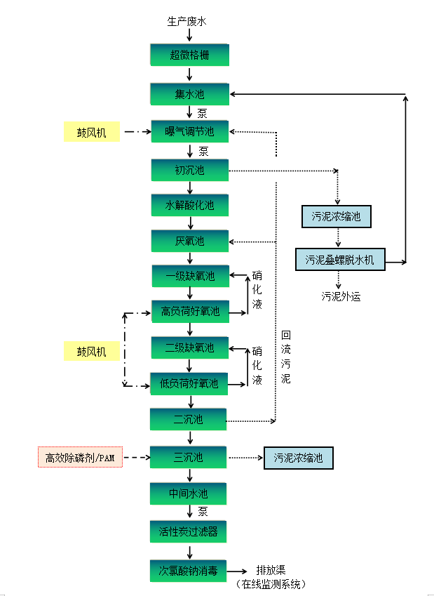
根據工程基本情況,制定處理工藝為:“集水池+曝氣調節池+初沉池+水解厭氧池+兩級A/O+二沉池+三沉池+活性炭過濾器+次氯酸鈉消毒”的綜合治理技術,確保廢水能夠達到設計出水要求。詳見下圖:


客戶見證
LvFeng HuanBao
綠豐環保已經幫助100+食品企業解決廢水治理難題



已服務案例:牧原食品、德康集團、雙匯集團、胖東來、大紅門、溫氏食品、海大集團、立華集團、加大集團、鐵騎力士集團、森盛食品、旭瑞鴨業、金邦集團、華虹集團……(點擊查看詳情)
更多屠宰污水處理問題,立即電話聯系我們:15343739724!

掃二維碼 微信關注
詳細咨詢
聯系綠豐環保
12年專注食品工業水治理一站式服務
在這里統統幫您解決!
地址:河南省新鄉市國家863新鄉科技產業園T12
15343739724