持續創新,共創共享
食品廠的污水怎么處理
該廠廢水主要來源于產品加工過程中屠宰生產線廢水、肉制品加工車間廢水、鍋爐軟化水、制冷系統排水以及廠區的生活污水。
廢水中含有大量的血污、油脂質、毛、肉屑、骨屑、內臟雜物、未消化的食物、糞便等污物,固體懸浮物含量高。
目前進水水質不高,經過隔油池和氣浮機后有機物下降到更低,但氨氮厭氧釋放后上升的更高,經水解池后更加失調,導致進入厭氧池和好氧池的污染物比例失調,碳源不足。此外目前好氧池投撒石灰,致使硝化菌種收到損壞,回流后反硝化效果不好,導致出水氨氮很高,嚴重超標。
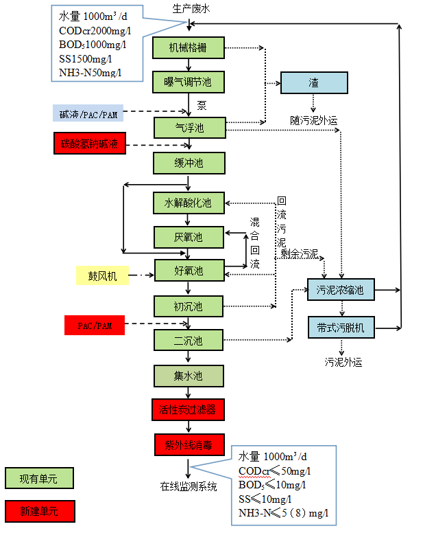
1、曝氣調節池瞬間曝氣,只用于排除沉淀;
2、現有氣浮池改造,改變溶氣方式,改善預處理后果;
3、在緩沖池投加碳酸氫鈉,一方面增加堿度,一方面改善生化PH環境。
4、水解酸化池停用一格,保留后一格,縮短水解、厭氧時間,減少氨氮的釋放量;
5、由于好氧池停留時間有點長,第二格曝氣池減少曝氣量,減少由于菌種老化產生的膠體物質。目前投加石灰的原因應該就是膠體物質多,二沉池沉淀效果不好;另外改變進氣方式。
6、緩沖池的一部分水直接進入曝氣池,提高碳源。
7、由于厭氧池停留時間過長,如果硝化液回流不大,致使厭氧池反硝化后進入厭氧狀態后進行逆反應,因此在**后一格曝氣池設置硝化液回流泵,回流比≥300%;
8、現有初沉池的后一格加藥變成二沉池,投加PAC/PAM,進一步保證COD和SS達標;
9、現有二沉池變成集水池,然后增加提升泵,提升至活性炭過濾器;
10、增加活性炭過濾器,確保出水SS和氨氮達到標準;
11、增加紫外線消毒池。
根據上述分析,確定了本工程的改造路線為:“機械格柵+曝氣調節池+隔油池/緩沖池+渦凹氣浮+水解酸化+缺氧+好氧+初沉池+二沉池+連續砂濾器+消毒”的綜合治理技術,確保廢水能夠達到設計出水要求。該廢水站廢水處理工藝流程圖見下圖


掃二維碼 微信關注
詳細咨詢
聯系綠豐環保
12年專注食品工業水治理一站式服務
在這里統統幫您解決!
地址:河南省新鄉市國家863新鄉科技產業園T12
15343739724